蓄熱式熱氧化(Regenerative Thermal Oxidation,簡稱(cheng)RT···
MORE+大風量、低(di)濃度的揮發(fa)性有機物(VOCs)直(zhi)接采用燃燒(shao)處(chu)理···
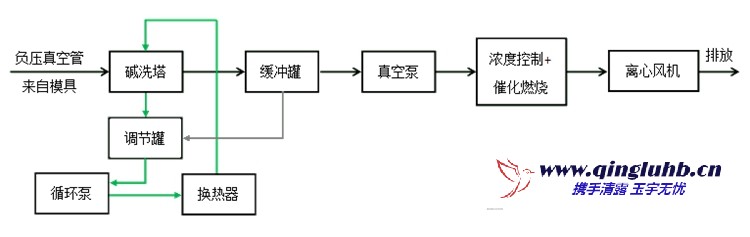
MORE+對于(yu)大(da)風(feng)量、低濃度(du)的揮發性有機物(wu)(VOCs),采用直接氧···
MORE+有(you)機廢(fei)(fei)氣(qi)催(cui)化氧化是在催(cui)化劑參(can)與下,廢(fei)(fei)氣(qi)中的(de)有(you)機組分與···
MORE+